電気設備設計
受変電|変圧器二次側の電圧計及び電流計の選定方法
今回の疑問 変圧器二次側の電圧計と電流計ってどうやって選定するの? 結論 電流計の選定方法は下記条件にて可能となります。 トランスの二次側電圧 トランスの容量 トラ […]
OCRの試験時、ダイヤル(時間整定)はいくつにする?
インターネットや取扱説明書により情報収集 ①ダイヤル1に変えて試験する ②ダイヤル10に変えて試験する ③通常運用時の状態(例えばダイヤル3だったら3のまま)から変えないで試験する JISで決められた基準より各メーカーで […]
過電流継電器 瞬時要素
瞬時要素の動作電流特性試験 JIS C 4602 高圧受電用過電流継電器 ⇒整定電流値に対して誤差が ±15% 試験方法 限時要素の動作をロックする。 誘導円盤形の場合、廻り止め等のおさえをつけておく。 円盤を動かないよ […]
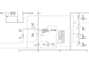
OCR 51 過電流継電器
OCR 51 過電流継電器 図記号 OCRは英語でover current relay Over Current = 過電流 電路の短絡や過負荷による過電流を変流器(CT)によって取り出す。 電流値の大きさ、流れる時間の […]
受変電|APFCとVMCの設置基準と使用用途について
本記事の内容 今回はAPFC(自動力率調整器)とVMC(高圧電磁接触器)の関係性について解説したいと思います。皆さんは今まで単線結線図などに、APFCやVMCといった文字や記号を見たことはないでしょうか。こ […]
幹線計算|簡略計算式(直流式)の計算方法について
今回の疑問 簡略計算式の係数ってなに? 計算方法ってどうするの? 結論 直流方式の係数は次の式により求められています 1相3線式、3相4線式の場合 1/58(抵抗率)×100/97(伝導率) […]
A04 電圧降下と簡易計算式
電圧降下とは 電圧を印加したケーブルや電線において、末端 になるに従って、電圧が低くなっていく現象で、 変圧器二次側から末端までの間など、電線の両 端に発生する電位差の値を示します。 これは電線やケーブルのわずかな電気抵 […]
A06 遮断容量(短絡電流)の選定(低圧)
NFBの第1次機能は事故電流を安全に遮断す ることであり、このため (電技38条5項及び内規150節5)において 「過電流遮断機はこれを施設する箇所を通過 する短絡電流を遮断する能力を有するもので なければならない」 こ […]
A09 幹線ケーブルの算出(例)3相3線式の場合
A09 幹線ケーブルの算出(例)3相3線式の場合 y-326 参考例 幹線ケーブルサイズを検討 NFBの選定 (電技185・186条) 電線の許容電流が負荷の種類及び大きさに より定まり、その電線の許容電流に […]
幹線計算|低圧幹線を分岐する場合の過電流遮断器の施設に関する解説
今回の疑問 幹線分岐のサイズはどうやって選定するの? 分岐側の過電流遮断器の省略ってなに? 結論 分岐した幹線の過電流遮断器を省略する条件 分岐し […]





